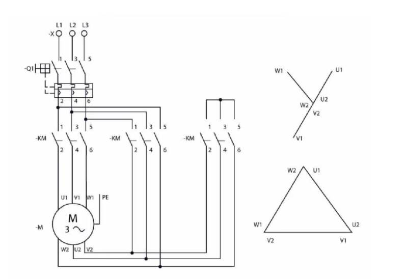
Conexion Estrella-Delta

Es un método de conexión más utilizado para el arranque a tensión reducida​ de un motor trifásico empleado para reducir la intensidad consumida por el mismo durante el arranque. Al principio, el motor, se encuentra conectado según el esquema estrella, por lo tanto, la intensidad absorbida es un tercio de la necesaria, si se hubiera conectado directamente según el esquema triángulo. Cuando alcanza cierta velocidad de giro, se conecta el motor según el Esquema Delta o Triángulo (Δ), ya que genera mayor par motor que si continuara conectado según el Esquema Estrella (Υ).

Crea tu propia página web con Webador